
在城市供水系统中,二次供水增压设备已成为实现高效供水的关键技术之一。在这其中,管中泵的作用尤为突出,它的存在极大地优化了二次供水增压设备的运行性能。一、二次供水增压设备简介二次供水增压设备是一种常见的......
在城市供水系统中,二次供水增压设备已成为实现高效供水的关键技术之一。在这其中,管中泵的作用尤为突出,它的存在极大地优化了二次供水增压设备的运行性能。

一、二次供水增压设备简介
二次供水增压设备是一种常见的城市供水设施,主要用于提升水源的压力,以满足高层建筑或远距离供水的需要。该设备一般包括水箱、水泵以及相应的控制系统,通过二次加压的方式,将一次供水提升到适合用户使用的水压。

通辉泵业实地安装图
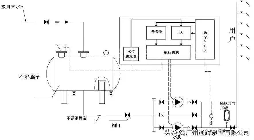
二、二次供水增压设备工作原理
二次供水增压设备主要通过水泵对存储在水箱中的水进行二次加压,再通过管道输送至各个用户处。具体工作过程如下:
1.当水箱内的水位低于设定水位时,控制系统会自动启动水泵(在这里主要是管中泵),将存储在水箱中的一次供水的水抽入设备进行二次加压。
2.当水压达到预设的压力值后,水泵停止工作,由于二次加压,水在高层或远距离的用户使用时能保持稳定的压力。
3.当水箱内的水位高于设定水位时,水泵自动关闭,避免水箱溢水。

二次供水设备工作原理图
三、管中泵在二次供水中的作用
在二次供水增压设备中,管中泵扮演着重要的角色。管中泵是一种特殊的水泵,可以直接安装在水管中运行。它在水箱中的水位低于设定值时启动,将一次供水的水送入水箱;当水位达到设定的高位时,水泵会自动停止工作,防止水箱溢水。

通辉泵业节能管中泵
四、管中泵的优点
管中泵不仅在二次供水增压设备中起着重要作用,还具有许多优点:
1.噪音小:由于管中泵在水中运行,因此可以大大减小工作噪音,保证环境宁静。
2.节能环保:管中泵在水中运行时的冷却效果优秀,可以节省能源,减少环境污染。
3.维护简单:管中泵的结构简单,因此故障率低,维护和保养更加方便。
五、二次供水增压设备的运用
二次供水增压设备主要用于高层建筑和远距离供水场合。通过合理的设备配置和有效的管理,能够有效保证供水压力和供水稳定性,满足用户的供水需求。
通过深入理解二次供水增压设备和管中泵的运行原理及其优点,我们可以更好地利用这些设备,提升供水效率和稳定性,满足城市供水需求。这也是我们向可持续城市发展的重要一步。